DEHNsafe
:quality(98)/www.dehn.es/store/f/58796465/HDVORSCHAU/924370a2_16-9.jpg)
:quality(98)/www.dehn.es/store/f/58796465/HDVORSCHAU/924370a2_16-9.jpg)
- Protección monofásica contra sobretensiones para equipos finales de 230 V
- Para su utilización en cajas de montaje incorporado y canaletas de cables
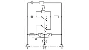
- Mayor seguridad gracias al circuito de protección en Y seguro contra errores de conexión
- Indicación óptica de funcionamiento
- Función acústica programable
- Bornas de conexión para cableado de paso
- Independiente del diseño de la toma de corriente
Detalles
:quality(98)/www.dehn.es/store/f/58796468/HDVORSCHAU/924370a5_Kat.jpg)
:quality(98)/www.dehn.es/store/f/58796468/HDVORSCHAU/924370a5_Kat.jpg)
:quality(98)/www.dehn.es/store/f/58796466/HDVORSCHAU/924370a3_Kat.jpg)
:quality(98)/www.dehn.es/store/f/58796466/HDVORSCHAU/924370a3_Kat.jpg)
:quality(98)/www.dehn.es/store/f/58796467/HDVORSCHAU/924370a4_Kat.jpg)
:quality(98)/www.dehn.es/store/f/58796467/HDVORSCHAU/924370a4_Kat.jpg)
N.º art. 924370 DSA 230 LA
GTIN 4013364081321, N.º de arancel aduanero (EU): 85363010, Peso bruto: 88.00 g, Empaquetado: 1.00 unidad(es)
Datos técnicos
DPS según EN 61643-11 / ... IEC 61643-11 | Tipo 3 / Clase III |
Máx. tensión permisible de servicio AC (UC ) | 255 V (50 / 60 Hz) |
Corriente nominal de descarga (8/20 µs) (In ) | 3 kA |
Corriente total de descarga (8/20 µs) [L+N-PE] (Itotal ) | 5 kA |
Nivel de protección [L-N] / [L/N-PE] (UP ) | ≤ 1250 / ≤ 1500 V |
Fusible previo máx. | B 16 A |
Indicación de fallo | luz roja + señal |
Indicación de funcionamiento | luz verde |